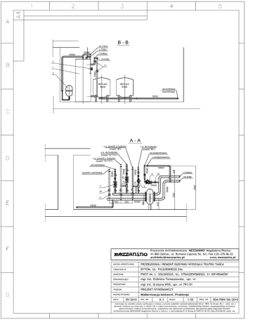
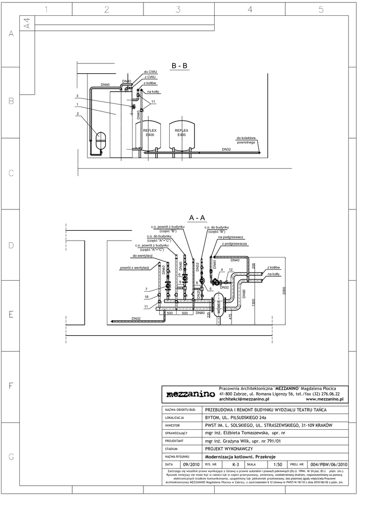
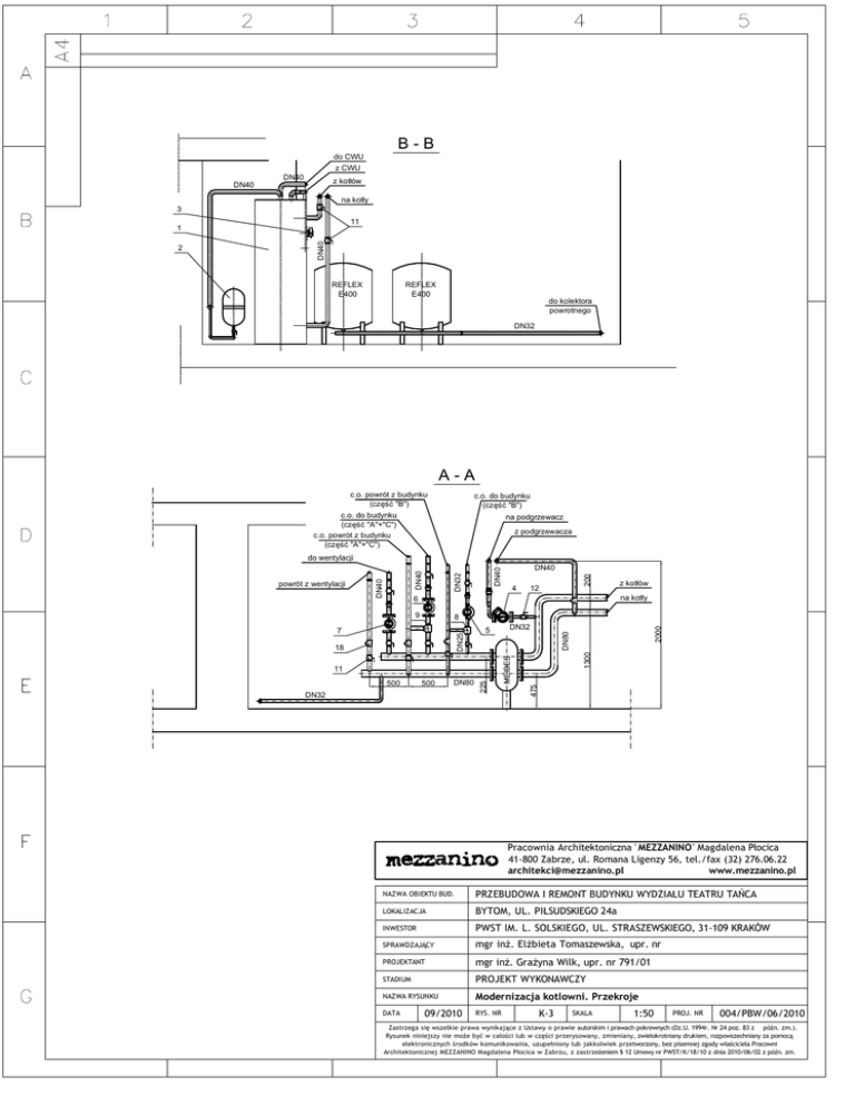
B - B A - A

Transkrypt

B - B A - A
B-B
do CWU
z CWU
DN40
z kotłów
DN40
na kotły
3
11
REFLEX
E400
REFLEX
E400
do kolektora
powrotnego
DN32
A-A
c.o. powrót z budynku
(część "B")
c.o. do budynku
(część "A"+"C")
c.o. powrót z budynku
(część "A"+"C")
c.o. do budynku
(część "B")
na podgrzewacz
z podgrzewacza
4
200
DN40
DN40
DN32
12
9
8
500
DN80
DN32
225
2000
1300
11
DN32
DN80
18
5
475
DN25
7
500
z kotłów
na kotły
6
MEIBES
powrót z wentylacji
DN40
do wentylacji
DN40
2
DN40
1
Pracownia Architektoniczna ' MEZZANINO' Magdalena Płocica
41-800 Zabrze, ul. Romana Ligenzy 56, tel./fax (32) 276.06.22
[email protected]
www.mezzanino.pl
NAZWA OBIEKTU BUD.
PRZEBUDOWA I REMONT BUDYNKU WYDZIAŁU TEATRU TAŃCA
LOKALIZACJA
BYTOM, UL. PIŁSUDSKIEGO 24a
INWESTOR
PWST IM. L. SOLSKIEGO, UL. STRASZEWSKIEGO, 31-109 KRAKÓW
SPRAWDZAJĄCY
mgr inż. Elżbieta Tomaszewska, upr. nr
PROJEKTANT
mgr inż. Grażyna Wilk, upr. nr 791/01
STADIUM
PROJEKT WYKONAWCZY
NAZWA RYSUNKU
DATA
09/2010
Modernizacja kotlowni. Przekroje
RYS. NR
K-3
SKALA
1:50
PROJ. NR
004/PBW/06/2010
Zastrzega się wszelkie prawa wynikające z Ustawy o prawie autorskim i prawach pokrewnych (Dz.U. 1994r. Nr 24 poz. 83 z późn. zm.).
Rysunek niniejszy nie może być w całości lub w części przerysowany, zmieniany, zwielokrotniany drukiem, rozpowszechniany za pomocą
elektronicznych środków komunikowania, uzupełniony lub jakkolwiek przetworzony, bez pisemnej zgody właściciela Pracowni
Architektonicznej MEZZANINO Magdalena Płocica w Zabrzu, z zastrzeżeniem § 12 Umowy nr PWST/K/18/10 z dnia 2010/06/02 z późn. zm.