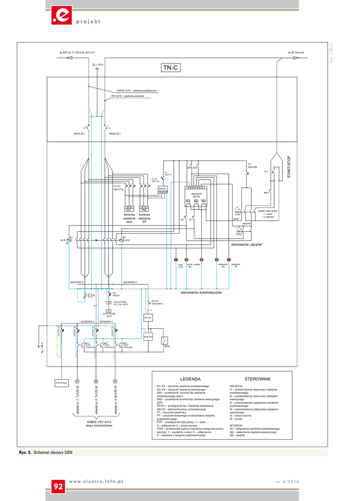
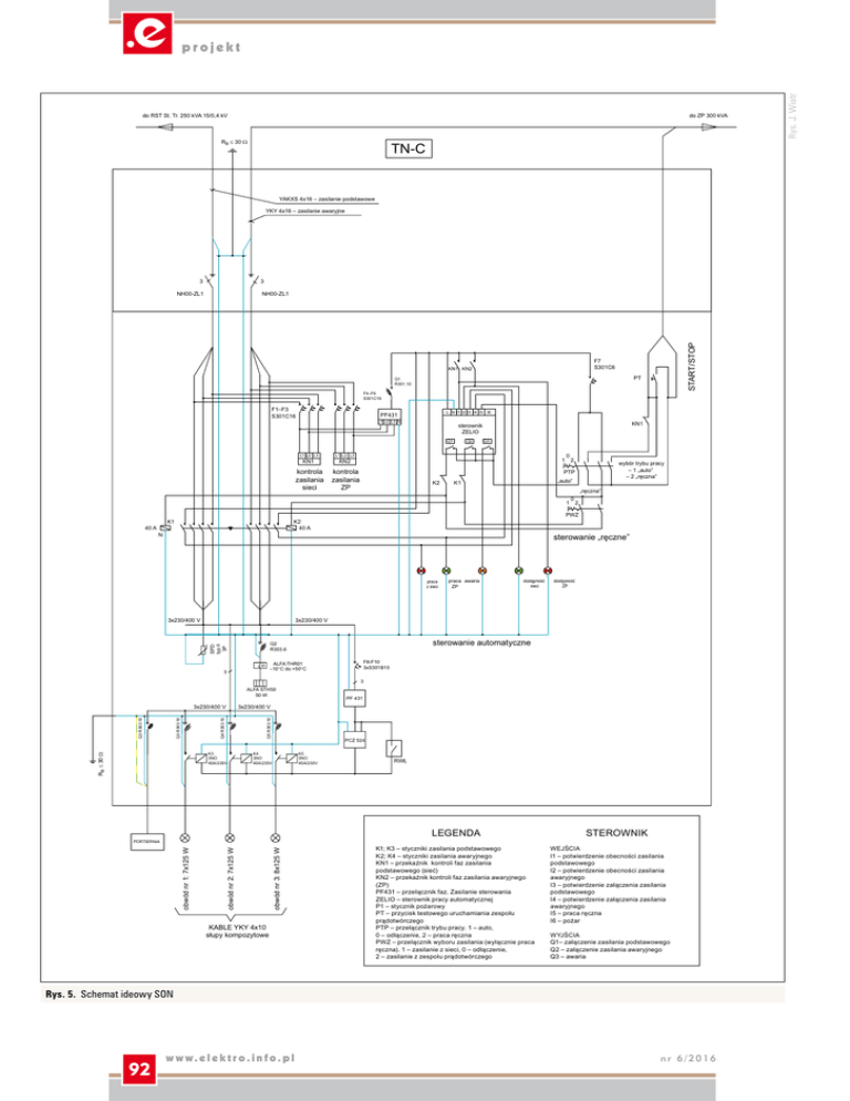
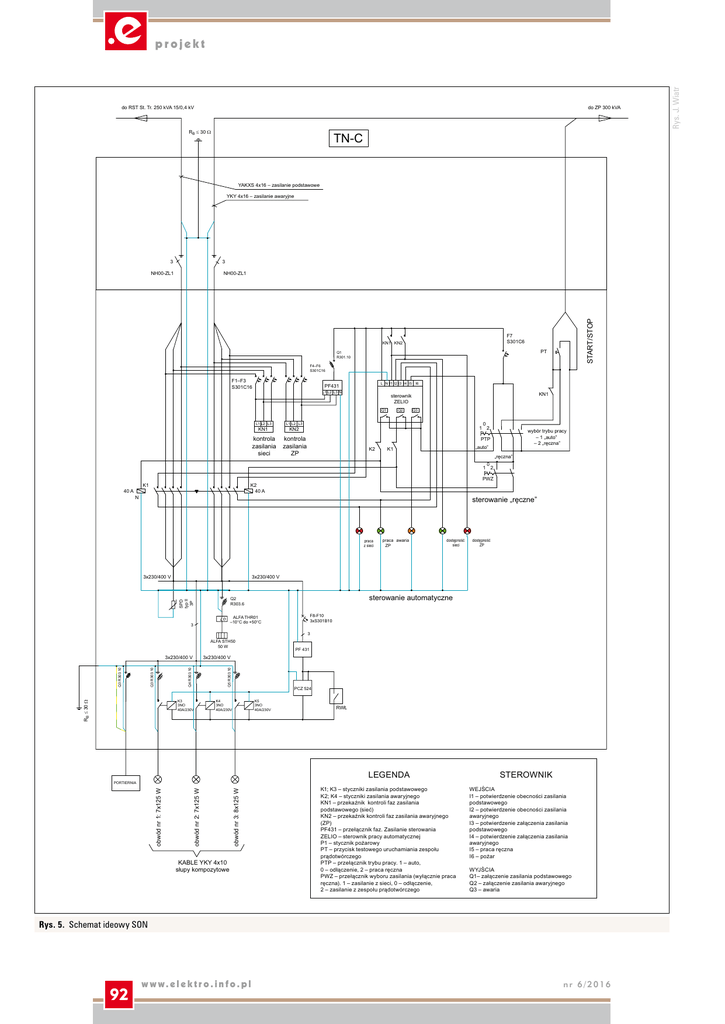
LEGENDA STEROWNIK Rys. J. Wiatr

Transkrypt

LEGENDA STEROWNIK Rys. J. Wiatr
do RST St. Tr. 250 kVA 15/0,4 kV
do ZP 300 kVA
RB ≤ 30 Ω
TN-C
YAKXS 4x16 – zasilanie podstawowe
YKY 4x16 – zasilanie awaryjne
3
3
NH00-ZL1
START/STOP
NH00-ZL1
F7
S301C6
KN1 KN2
PT
Q1
R301.10
F4–F6
S301C16
F1–F3
S301C16
L N I1 I2 I3 I4 I5 I6
PF431
L1 L2 L3 N
L1 L2 L3
L1 L2 L3
kontrola
zasilania
sieci
kontrola
zasilania
ZP
KN1
KN1
sterownik
ZELIO
Q1
Q2
Q3
0
1 2
KN2
wybór trybu pracy
– 1 „auto”
– 2 „ręczna”
PTP
K2
„auto”
K1
„ręczna”
0
1 2
40 A
PWZ
K1
K2
40 A
N
sterowanie „ręczne”
praca
z sieci
praca awaria
ZP
dostępność
sieci
dostępność
ZP
3x230/400 V
3x230/400 V
sterowanie automatyczne
SPD
typ II
3P
Q2
R303.6
F8-F10
3xS301B10
ALFA THR01
–10°C do +50°C
ϑ
3
3
ALFA STH50
50 W
K3
3NO
40A/230V
RB ≤ 30 Ω
3x230/400 V
Q5 R303.10
Q4 R303.10
Q3 R303.10
Q3 R303.10
3x230/400 V
PF 431
PCZ 524
K4
3NO
40A/230V
K5
3NO
40A/230V
RWŁ
LEGENDA
obwód nr 3: 8x125 W
obwód nr 2: 7x125 W
obwód nr 1: 7x125 W
PORTIERNIA
KABLE YKY 4x10
słupy kompozytowe
K1; K3 – styczniki zasilania podstawowego
K2; K4 – styczniki zasilania awaryjnego
KN1 – przekaźnik kontroli faz zasilania
podstawowego (sieć)
KN2 – przekaźnik kontroli faz zasilania awaryjnego
(ZP)
PF431 – przełącznik faz. Zasilanie sterowania
ZELIO – sterownik pracy automatycznej
P1 – stycznik pożarowy
PT – przycisk testowego uruchamiania zespołu
prądotwórczego
PTP – przełącznik trybu pracy. 1 – auto,
0 – odłączenie, 2 – praca ręczna
PWZ – przełącznik wyboru zasilania (wyłącznie praca
ręczna). 1 – zasilanie z sieci, 0 – odłączenie,
2 – zasilanie z zespołu prądotwórczego
STEROWNIK
WEJŚCIA
I1 – potwierdzenie obecności zasilania
podstawowego
I2 – potwierdzenie obecności zasilania
awaryjnego
I3 – potwierdzenie załączenia zasilania
podstawowego
I4 – potwierdzenie załączenia zasilania
awaryjnego
I5 – praca ręczna
I6 – pożar
WYJŚCIA
Q1– załączenie zasilania podstawowego
Q2 – załączenie zasilania awaryjnego
Q3 – awaria
Rys. 5. Schemat ideowy SON
92
w w w. e l e k t r o . i n f o . p l
nr 6/2016
Rys. J. Wiatr
projekt