Forma zdawcza dla scalonych opracowań

Transkrypt

Forma zdawcza dla scalonych opracowań
FORMA ZDAWCZA – SCALONE OPRACOWANIA
– ZAŁĄCZNIK NR. 3 DO WARUNKÓW TECHNICZNYCH
¯¯¯¯¯¯¯¯¯¯¯¯¯¯¯¯¯¯¯¯¯¯¯¯¯¯¯¯¯¯¯¯¯¯¯¯¯¯¯¯¯¯¯¯¯¯¯¯¯¯¯¯¯¯¯¯¯¯¯¯
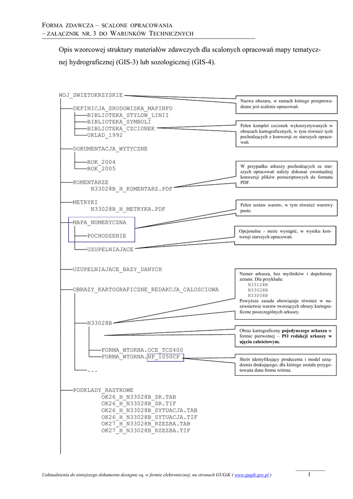
Opis wzorcowej struktury materiałów zdawczych dla scalonych opracowań mapy tematycznej hydrograficznej (GIS-3) lub sozologicznej (GIS-4).
WOJ_SWIETOKRZYSKIE
│
├───DEFINICJA_SRODOWISKA_MAPINFO
│
├───BIBLIOTEKA_STYLOW_LINII
│
├───BIBLIOTEKA_SYMBOLI
│
├───BIBLIOTEKA_CZCIONEK
│
└───UKLAD_1992
│
├───DOKUMENTACJA_WYTYCZNE
│
│
│
├───ROK_2004
│
└───ROK_2005
│
├───KOMENTARZE
│
N33028B_H_KOMENTARZ.PDF
│
├───METRYKI
│
N33028B_H_METRYKA.PDF
│
├───MAPA_NUMERYCZNA
│
│
│
├───POCHODZENIE
│
│
│
└───UZUPELNIAJACE
│
│
├───UZUPELNIAJACE_BAZY_DANYCH
│
│
├───OBRAZY_KARTOGRAFICZNE_REDAKCJA_CALOSCIOWA
│
│
│
│
│
│
│
│
│
├───N33028B
│
│
│
│
│
│
│
│
│
│
│
├───FORMA_WTORNA.OCE_TCS400
│
│
└───FORMA_WTORNA.HP_1050CP
│
│
│
└───...
│
│
├───PODKLADY_RASTROWE
│
OK26_H_N33028B_SR.TAB
│
OK26_H_N33028B_SR.TIF
│
OK26_H_N33028B_SYTUACJA.TAB
│
OK26_H_N33028B_SYTUACJA.TIF
│
OK27_H_N33028B_RZEZBA.TAB
│
OK27_H_N33028B_RZEZBA.TIF
│
│
│
Nazwa obszaru, w ramach którego przeprowadzane jest scalenie opracowań.
Pełen komplet czcionek wykorzystywanych w
obrazach kartograficznych, w tym również tych
pochodzących z konwersji ze starszych opracowań.
W przypadku arkuszy pochodzących ze starszych opracowań należy dokonać ewentualnej
konwersji plików postscriptowych do formatu
PDF.
Pełen zestaw warstw, w tym również warstwy
puste.
Opcjonalne - może wystąpić, w wyniku konwersji starszych opracowań.
Numer arkusza, bez myślników i dopełniony
zerami. Dla przykładu:
N33128B
N33028B
N33008B
Powyższa zasada obowiązuje również w nazewnictwie warstw tworzących obrazy kartograficzne poszczególnych arkuszy.
Obraz kartograficzny pojedynczego arkusza w
formie pierwotnej – PO redakcji arkuszy w
ujęciu całościowym.
Skrót identyfikujący producenta i model urządzenia drukującego; dla którego została przygotowana dana forma wtórna.
Uaktualnienia do niniejszego dokumentu dostępne są, w formie elektronicznej, na stronach GUGiK ( www.gugik.gov.pl )
__________
1
FORMA ZDAWCZA – SCALONE OPRACOWANIA
– ZAŁĄCZNIK NR. 3 DO WARUNKÓW TECHNICZNYCH
¯¯¯¯¯¯¯¯¯¯¯¯¯¯¯¯¯¯¯¯¯¯¯¯¯¯¯¯¯¯¯¯¯¯¯¯¯¯¯¯¯¯¯¯¯¯¯¯¯¯¯¯¯¯¯¯¯¯¯¯
│
│
├───OBRAZY_KARTOGRAFICZNE_REDAKCJA_ARKUSZOWA
│
│
│
│
│
├───N33028B
│
│
│
│
│
│
│
│
│
│
│
├───FORMA_WTORNA.OCE_TCS400
│
│
└───FORMA_WTORNA.HP_1050CP
│
│
│
└───...
│
│
│
│
├───PELEN_ZESTAW_PUSTYCH_WARSTW
│
│
│
│
│
│
│
│
└───INFORMACJE_OD_WYKONAWCY
│
INDEKS.HTM
│
│
│
│
│
│
KONFIGURACJA_SRODOWISKA_MAPINFO.HTM
│
│
│
│
│
│
OPIS_WYDRUKU_NA_HP500.HTM
│
OPIS_WYDRUKU_NA_OCE_TCS400.HTM
│
│
│
│
│
│
ZMIANY_W_STRUKTURACH.HTM
│
│
│
│
│
│
│
│
│
│
OPIS_SCALONYCH_OPRACOWAN.HTM
│
│
│
│
Obraz kartograficzny pojedynczego arkusza w
formie pierwotnej – PRZED redakcją arkuszy
w ujęciu całościowym.
Skrót identyfikujący producenta i model urządzenia drukującego; dla którego została przygotowana dana forma wtórna.
Pusty, czyli bez żadnych informacji, zestaw
wszystkich warstw mapy numerycznej obowiązujący dla danego rodzaju mapy.
Należy pamiętać o uwzględnieniu ewentualnych zmian, które zostały opisane w pliku
„ZMIANY_W_STRUKTURACH.HTM”.
Zbiorczy opis przekazywanych materiałów oraz
informacje o Wykonawcy.
Liczba opisów zależy od ilości urządzeń drukujących, dla których Wykonawca przygotował
formy wtórne. Skróty identyfikujące urządzenie,
użyte w końcowym członie nazwy pliku, muszą
być zgodne z tymi, które zostały użyte w nazwach podkatalogów z formami wtórnymi
obrazu kartograficznego.
Dokument opcjonalny.
Opisuje ewentualne zmiany w zakresie struktury
warstw mapy numerycznej, jakich dokonał
Wykonawca na scalonych opracowaniach, w
stosunku do Wytycznych Technicznych. Dla
przykładu, powodem zmian mogą być dodatkowe wymagania Zamawiającego zmierzające
do rozszerzenia zakresu wprowadzanych informacji o dodatkowe atrybuty lub warstwy.
Dokument opisujący zakres prac wykonanych
na poszczególnych opracowaniach (lub arkuszach) związanych z procesem scalania.
Ważne jest ujęcie zmian, które zasadniczo
zmieniły postać poszczególnych arkuszy po
scaleniu, w stosunku do ich pierwotnej postaci.
Dotyczy to zarówno mapy numerycznej jak i
obrazu kartograficznego tych arkuszy.
Uaktualnienia do niniejszego dokumentu dostępne są, w formie elektronicznej, na stronach GUGiK ( www.gugik.gov.pl )
__________
2
FORMA ZDAWCZA – SCALONE OPRACOWANIA
– ZAŁĄCZNIK NR. 3 DO WARUNKÓW TECHNICZNYCH
¯¯¯¯¯¯¯¯¯¯¯¯¯¯¯¯¯¯¯¯¯¯¯¯¯¯¯¯¯¯¯¯¯¯¯¯¯¯¯¯¯¯¯¯¯¯¯¯¯¯¯¯¯¯¯¯¯¯¯¯
│
│
│
UWAGI_DO_STYKOW.HTM
│
│
│
│
│
└───OBRAZKI
Dokument opcjonalny. Opisuje ewentualne
nieprawidłowości występujące na stykach,
których nie udało się uzgodnić.
Miejsce na obrazki wykorzystywane w opisach
HTML.
Dodatkowe uwagi:
1. W polach pracy „OK_...._ARKUSZ.WOR”, „OK_..._OBIEKT.WOR”, w których następuje odwołanie do podkładów rastrowych należy, poprzez mechanizm ścieżek względnych, wykorzystać materiał
przechowywany w katalogu „PODKLADY_RASTROWE\”. Należy pamiętać, iż pola pracy dla formy
pierwotnej i wtórnej nie będą identyczne, ponieważ ścieżki względne do podkładów będą różne.
Uaktualnienia do niniejszego dokumentu dostępne są, w formie elektronicznej, na stronach GUGiK ( www.gugik.gov.pl )
__________
3