Zawór zwrotny wspomagany serwomotorem Nr kat. ZZW - Ar-Pol

Transkrypt

Zawór zwrotny wspomagany serwomotorem Nr kat. ZZW - Ar-Pol
®
Rok wydania
Zawór zwrotny wspomagany
serwomotorem
2008
Wydanie nr
Nr kat. ZZW
IV
Fabryka Armatur
„Gáuchoáazy” S.A.
Karta nr
DN 350 – 400
069
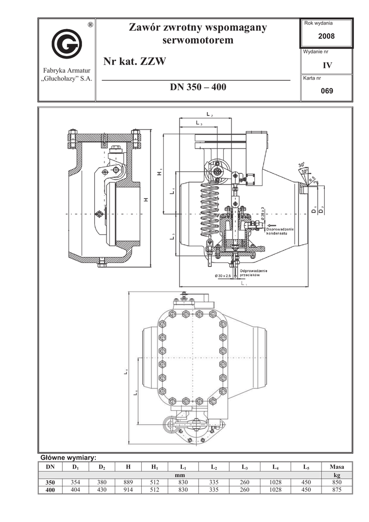
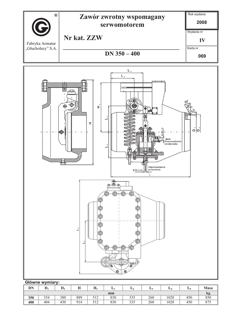
Gáówne wymiary:
DN
D1
D2
H
H1
350
400
354
404
380
430
889
914
512
512
L1
mm
830
830
L2
L3
L4
L5
335
335
260
260
1028
1028
450
450
Masa
kg
850
875
Zastosowanie:
Zawory zwrotne montuje siĊ na rurociągach doprowadzających parĊ grzewczą z upustów turbiny do
podgrzewaczy regeneracyjnych. Zadaniem ich jest zabezpieczenie turbiny przed powrotnym przepáywem pary
z ukáadu rurowego i podgrzewaczy.
Zakres stosowania:
PN [MPa]
Tmax [qC]
2,5
300
2,5
300
ZZW H-5 DN 350
ZZW H-7 DN 350
ZZW H-5 DN 400
ZZW H-7 DN 400
Materiaáy:
Nazwa czĊĞci
Korpus zaworu
Pokrywa zaworu
Klapa powrotna
Waá zaworu
Táok zaworu
Korpus serwomotoru
Pokrywa serwomotoru
Wrzeciono serwomotoru
Tuleja serwomotoru
Materiaá
G17CrMo5-5
stal wĊglowa
stal weglowa siedlisko napawane
materiaáem typu 18-8 Cr-Ni
stal weglowa
stal wĊglowa
1.0619
stal weglowa
13 Cr
Brąz
Charakterystyka:
Zawór zwrotny ZZW skáada siĊ z wáaĞciwego zaworu zwrotnego z klapą zwrotną i serwomotoru
wyposaĪonego w áącznik kraĔcowy. WáaĞciwy zawór zwrotny skáada siĊ ze staliwnego korpusu ,umieszczonej
w nim powrotnej sprzĊĪonej z mechanizmem sterującym klapĊ i strzaákĊ. Mechanizm sterujący klapą
powrotną jest poáączony z serwomotorem. Na zewnĊtrznej stronie zaworu z jednej strony umieszczona jest
skala a z przeciwnej serwomotor skáadający siĊ z korpusu, táoka, sprĊĪyny, wrzeciona i dĨwigni do áącznika
kraĔcowego KW-211umocowanego na pokrywie zaworu.
Zawór zwrotny ZZW umoĪliwia jednokierunkowy przepáyw pary i zabezpiecza przed zmianą kierunku
przepáywu. Normalnie para przepáywa od turbiny do podgrzewacza. Otwarcie zaworu nastĊpuje przy braku
ciĞnienia nad táokiem serwomotoru. SprĊĪyna serwomotoru siáą sprĊĪystoĞci cofa wrzeciono do górnego
poáoĪenia. SprzĊĪona z nim dĨwignia poĞrednio przez mechanizm dĨwigniowy uwalnia klapĊ powrotną, a ta
na skutek ciĞnienia przed zaworem otwiera zawór zwrotny. Spadek ciĞnienia przed zaworem nastĊpuje w
wyniku zamkniĊcia automatycznego zaworu odcinającego turbiny. ZamkniĊcie zaworu automatycznego
powoduje doprowadzenie przez zawór z elektromagnetycznym sterowaniem wody o ciĞnieniu minimalnym
0,7 MPa nad táok serwomotoru.
W zaleĪnoĞci od ciĞnienia kondensatu zawór moĪe byü wyposaĪony w serwomotor SZZ-H5 lub SZZ-H7.
UWAGA – W zapytaniu / zamówieniu prosimy o podanie norm i typu przyáącza oraz medium i parametry pracy.
®
Producent i dostawca:
Adres:
Fabryka Armatur
„Gáuchoáazy” S.A.
48-340 Gáuchoáazy
ul. Wrocáawska 1A
tel.: 077 / 439 19 44
fax: 077 / 439 19 46
e-mail: [email protected]
http: www.fagsa.com.pl
Producent zastrzega moĪliwoĞü wprowadzenia zmian w wyrobach bez powiadamiania.