Plik źródłowy

Transkrypt

Plik źródłowy
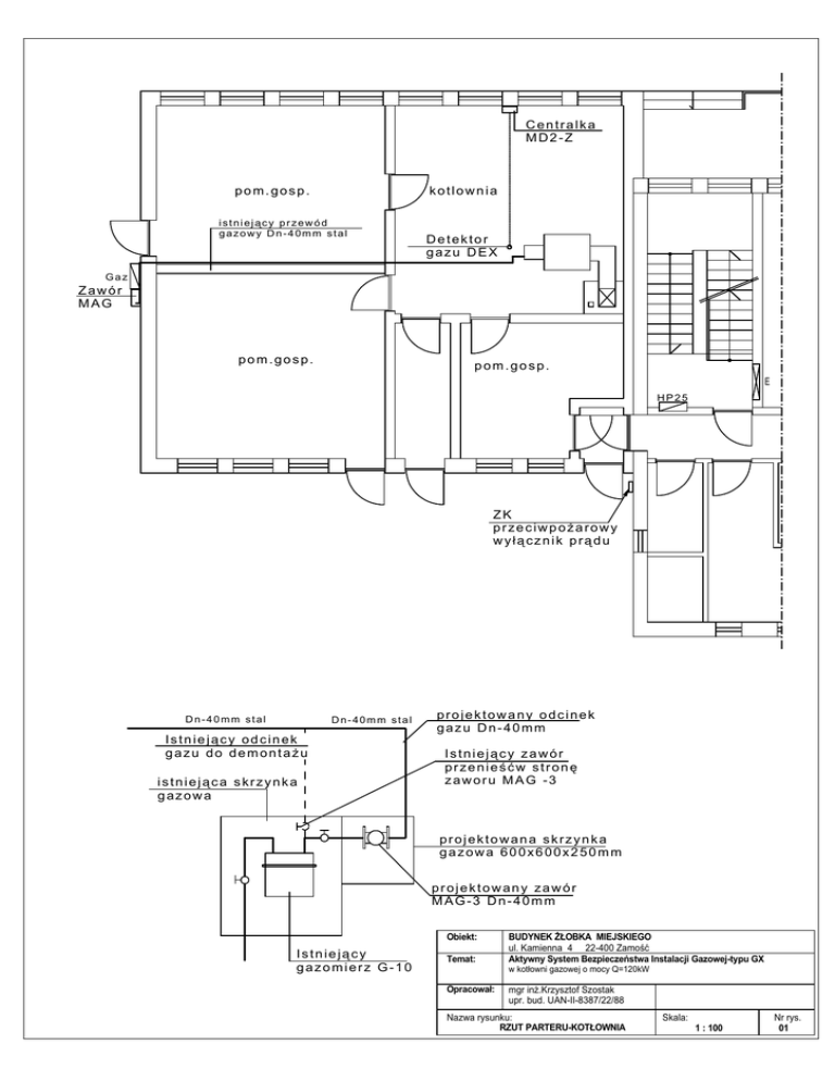
Centralka
MD2-Z
pom.gosp.
kotlownia
istniejący przewód
gazowy Dn-40mm stal
Detektor
gazu DEX
Gaz
Zawór
MAG
pom.gosp.
pom.gosp.
E
HP25
ZK
przeciwpożarowy
wyłącznik prądu
Dn-40mm stal
Dn-40mm stal
Istniejący odcinek
gazu do demontażu
istniejąca skrzynka
gazowa
projektowany odcinek
gazu Dn-40mm
Istniejący zawór
przenieśćw stronę
zaworu MAG -3
projektowana skrzynka
gazowa 600x600x250mm
projektowany zawór
MAG-3 Dn-40mm
Obiekt:
Istniejący
gazomierz G-10
Temat:
BUDYNEK ŻŁOBKA MIEJSKIEGO
ul. Kamienna 4 22-400 Zamość
Aktywny System Bezpieczeństwa Instalacji Gazowej-typu GX
w kotłowni gazowej o mocy Q=120kW
Opracował:
mgr inż.Krzysztof Szostak
upr. bud. UAN-II-8387/22/88
Nazwa rysunku:
RZUT PARTERU-KOTŁOWNIA
Skala:
1 : 100
Nr rys.
01