doczz
  • Wejść
  • Rejestracja
Katalog

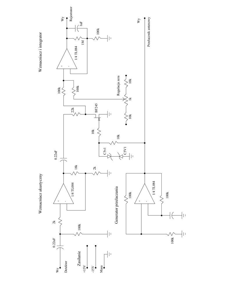
Wzmacniacz akustyczny Wzmacniacz i integrator Generator

download Reklamacja

Transkrypt

Wzmacniacz akustyczny Wzmacniacz i integrator Generator
Masa
-15V
+15V
Zasilanie
Detektor
We
100k
0.22uF
-
+
1/4 TL084
-
+
100k
1/4 TL084
100k
Generator przelaczania
100k
2k
Wzmacniacz akustyczny
2k
18k
C5V1
C5v1
0.22uF
10k
10k
10k
BF245
22k
1k
10k
Regulacja zera
100k
100k
-
+
1M
100k
Wy
1uF
Rejestrator
Wy
Przelacznik antenowy
1/4 TL084
Wzmacniacz i integrator

Podobne dokumenty

Cyfrowy miernik pojemności 0...20uF

Cyfrowy miernik pojemności 0...20uF

Bardziej szczegółowo

Przemysłowe łącze światłowodowe – TORX173/TOTX173

Przemysłowe łącze światłowodowe – TORX173/TOTX173

Bardziej szczegółowo

J-49 WZMACNIACZ STEREOFONICZNY 2x15W Z

J-49 WZMACNIACZ STEREOFONICZNY 2x15W Z

Bardziej szczegółowo

Sygnalizator gołoledzi

Sygnalizator gołoledzi

Bardziej szczegółowo

Badanie przetwornika prąd

Badanie przetwornika prąd

Bardziej szczegółowo

Sterownik (niekoniecznie) akwariowy

Sterownik (niekoniecznie) akwariowy

Bardziej szczegółowo

RWE 0207

RWE 0207

Bardziej szczegółowo

Elektroniczna klepsydra

Elektroniczna klepsydra

Bardziej szczegółowo

11591 Kamera internetowa AC-130

11591 Kamera internetowa AC-130

Bardziej szczegółowo

Ujarzmić wiatraki

Ujarzmić wiatraki

Bardziej szczegółowo

Przedwzmacniacz do mikrofonu elektretowego

Przedwzmacniacz do mikrofonu elektretowego

Bardziej szczegółowo

Specyfikacja techniczna przygotowalni projektu do druku dla drukarni

Specyfikacja techniczna przygotowalni projektu do druku dla drukarni

Bardziej szczegółowo

Regulacja obrotów silnika prądu stałego

Regulacja obrotów silnika prądu stałego

Bardziej szczegółowo

Woltomierz true RMS AC/DC AC/DC U2

Woltomierz true RMS AC/DC AC/DC U2

Bardziej szczegółowo

Dyktando dla klasy 1 Fernando ob….dził się kr….tko przed dw

Dyktando dla klasy 1 Fernando ob….dził się kr….tko przed dw

Bardziej szczegółowo
2026 © doczz.pl
O nas | DMCA / GDPR | Nadużycie